Miniature Pressure Scanners Information
Introduction
Pressure scanning systems are sophisticated tools engineered for simultaneous multi-point pressure measurements across various test locations. These devices integrate numerous pressure sensors into a single unit, allowing engineers to collect real-time pressure data from multiple sources with high precision. Essentially, a pressure scanner operates as a collection of pressure transducers paired with advanced electronics that rapidly cycle through or simultaneously read each sensor, delivering data in standardized engineering units. This technology is critical for scenarios requiring numerous pressure measurements at once, eliminating the need for multiple standalone gauges or transducers and offering a streamlined, synchronized solution. Pressure scanners significantly simplify complex measurement tasks while ensuring exceptional accuracy and uniformity across channels.
Built for engineers and technical procurement professionals, pressure scanners are designed for durability and reliability in demanding industrial and research environments. They are widely utilized in applications such as aerodynamic testing, flight data acquisition, engine performance analysis, and industrial process monitoring. Equipped with cutting-edge sensor technologies and digital processing, modern pressure scanners deliver precise, dependable results. Features like integrated amplification and temperature correction mitigate sensor drift, while Ethernet-based interfaces enable seamless integration into networked data systems, making them ideal for professionals seeking efficient, multi-point pressure data collection with minimal setup complexity.
Technology in Pressure Scanners
Every pressure scanner is built around an internal array of pressure‑sensing elements, one per pneumatic input port. In most modern systems the sensing element is a piezoresistive strain‑gauge pressure transducer fabricated on a silicon diaphragm and wired as a full Wheatstone bridge. The bridge consists of four resistive elements arranged in a diamond circuit with two excitation nodes (where you apply the drive voltage) and two output nodes (where the sensor signal is read).
Balanced Wheatstone Bridge: equal resistances → zero output.
 With no applied pressure and all four bridge arms at nominally equal resistance, the bridge is electrically balanced and the differential output voltage is essentially zero.

When pressure loads the diaphragm, microscopic flexure produces strain in the embedded gauges. Typically, two gauges see tensile strain (their resistance increases) while the other two are placed in compression (resistance decreases). These opposing resistance shifts unbalance the bridge and create a differential output voltage that is proportional—after calibration—to the applied pressure. Because the bridge responds to difference signals, it is highly sensitive; very small resistance changes translate into measurable millivolt‑level outputs.
Wheatstone Bridge and Strain Gauge Fundamentals
At the core of modern pressure scanners is the Wheatstone bridge—a reliable and widely used method for converting mechanical strain into measurable electrical signals. In pressure sensing applications, four piezoresistive strain gauges are mounted onto a thin diaphragm to form the bridge. When pressure is applied, it causes the diaphragm to deform: two strain gauges experience tension (raising their resistance), while the other two are compressed (lowering their resistance). This shift creates a measurable voltage difference across the bridge, which corresponds to the amount of applied pressure.
The magnitude of this voltage is typically small—only a few millivolts even at full-scale pressure—necessitating precise signal handling. The performance of the strain gauges depends on both their gauge factor (the ratio of resistance change to mechanical strain) and the quality of their bonding to the diaphragm. Silicon-based piezoresistive gauges are commonly used for their high sensitivity and reliable electrical response under strain. This bridge-based sensing approach translates mechanical pressure into a proportional electrical signal, forming the foundation of pressure scanner operation.

Amplification and Signal Conditioning
The output from a Wheatstone bridge sensor is an analog signal of very low amplitude. To make this signal suitable for processing, pressure scanners incorporate signal conditioning electronics. These circuits typically include instrumentation amplifiers that increase signal amplitude, allowing for improved signal-to-noise ratio and easier downstream conversion or transmission.
Additional conditioning steps often include:
- Filtering, to suppress high-frequency noise or electromagnetic interference.
 - Offset correction, which adjusts the zero-point to ensure accurate baseline readings.
 - Isolation, in cases where electrical separation is needed for safety or performance.
 
In multi-channel pressure scanners, it's essential that each sensor's signal is amplified and conditioned consistently to maintain measurement integrity across the system. While traditional scanners output individual analog voltages for each channel, many modern designs digitize signals internally. Regardless of the output format, front-end amplification remains a critical step in ensuring that the minuscule signals generated by the strain gauges are accurate and usable.
Temperature Influences and Compensation Methods
Pressure measurements are highly sensitive to temperature variations, which can introduce significant error. Thermal effects can disrupt sensor performance through several mechanisms:
- Physical expansion or contraction of the diaphragm and structural elements.
 - Resistance shifts in the strain gauges due to their temperature coefficient.
 - Thermal gradients in wiring and bridge components causing uneven signal behavior.
 
These issues can lead to drift, where the sensor output changes even if the applied pressure stays constant. To counteract this, pressure scanners use temperature compensation techniques. These can include hardware-level solutions (such as matched components and thermal isolation) as well as software-based correction algorithms that adjust the output based on temperature sensor readings. Proper compensation is essential to maintaining accuracy and repeatability, especially in dynamic environments or applications with wide temperature swings.
Multi-Channel Architecture and Scanning Methods
One of the core strengths of pressure scanners lies in their ability to monitor multiple pressure inputs simultaneously, making them ideal for complex testing and validation tasks. These multi-channel systems typically use modular sensor arrays—commonly grouped in blocks of 16, 32, or 64 channels—allowing for scalable configurations based on application requirements.
Each sensor in the array is accessed using high-speed multiplexers, which cycle through sensor outputs in rapid sequence or in parallel depending on the system design. This approach minimizes wiring complexity and ensures synchronized data collection. In many designs, a binary addressing scheme is used—such as six digital control lines to select from 64 sensors (2^6 = 64) —enabling efficient channel selection at high speeds for near real-time measurements.
Each sensor undergoes factory calibration using precision reference pressures. This process yields individual compensation coefficients to correct for non-linearity and temperature-induced drift. Modern scanners often integrate an extra wire for each sensor (the “fifth wire”) to directly measure local sensor temperature, enabling real-time thermal correction during operation.
          
Integrated Digitization and Ethernet Output
To streamline data acquisition, modern pressure scanners now include onboard digitization and digital communication protocols. Each module—such as those in systems like DTC Initium or FlightDAQ—houses analog-to-digital converters (ADCs) and embedded processors that amplify, digitize, and apply real-time compensation to sensor signals.
Once processed, these signals are transmitted over Ethernet, allowing seamless integration with data acquisition networks and software platforms. This internal processing reduces the dependency on external DAQ systems and improves consistency across large-scale setups.
Advanced scanning architectures address the limitations of traditional sequential sampling by either increasing scan rates or implementing parallel sampling across channels. This ensures that even fast-changing pressure events are accurately captured. Additionally, multiple modules can be daisy-chained and managed via a centralized controller—ideal for wind tunnel experiments, flight testing, and other large-scale pressure mapping applications.
Digital Acquisition and Ethernet-Based Scanning
Today’s pressure scanners are more than just sensor arrays — they’re full data acquisition systems. Instead of sending out raw analog signals, modern scanners often digitize each channel internally using high-speed ADCs. A built-in microprocessor or FPGA handles the scanning, applies calibration, and formats the data. What you get at the output is already in engineering units, like psi or kPa, ready to be used — no extra conversion, no separate amplifiers or DAQs.
Ethernet has become the standard interface for most digital scanners. It’s fast, scalable, and works with standard networking hardware. Whether you're running one module or connecting several together, Ethernet makes it easy to move large volumes of pressure data over a single cable. Data is typically streamed using TCP/IP or UDP protocols, and many scanners support PTP (Precision Time Protocol) to keep all devices synchronized down to the millisecond — critical when multiple scanners are working together.
What sets these systems apart is that the compensation — for temperature drift, sensor non-linearity, and other variables — happens on board. Each sensor has its own stored calibration coefficients (often in EEPROM), and the scanner applies them in real time before sending out the data. You’re not dealing with raw voltages or digital counts — you're getting numbers you can actually work with.
Setup is handled through configuration software or APIs, where you can select sampling rates, adjust zero offsets, choose pressure units, and define how the scanner communicates on the network. Some systems even let you log data directly, while others feed it into real-time monitoring platforms.
Behind the scenes, these scanners are doing a lot: high-speed ADCs (some with one per channel, others shared via multiplexer), onboard memory to buffer data, and intelligent firmware to manage throughput — especially important in large systems. Imagine a setup with eight 64-channel scanners: that’s 512 sensors streaming pressure data at hundreds of samples per second. Without efficient data handling and smart formatting, this would overload most networks. But modern scanners handle it easily.
In real-world terms, this architecture is what makes pressure mapping practical in complex setups. Take wind tunnel testing as an example — instead of wiring up 200 separate transducers, you might install four 50-channel scanners close to the model. Shorter tubing, less wiring, fully synchronized data. And if a sensor module needs to be replaced, it’s plug-and-play — the scanner recognizes it and applies the correct calibration instantly.
Overview of Pressure Scanner Types
Pressure scanners are available in multiple configurations, each tailored for specific application needs and integration setups. They vary by size, onboard processing capabilities, communication interfaces, and fluid compatibility. Broadly, they include miniature scanners, intelligent (digitally processed) scanners, dedicated interface modules, and wet/wet variants that can also process additional sensor inputs like voltage or temperature. Each category brings unique strengths depending on the measurement challenge.
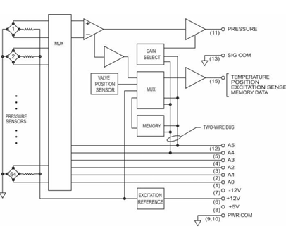
Miniature Pressure Scanners
Miniature pressure scanners are engineered for applications where space is limited and weight needs to be minimized—without sacrificing measurement precision. These ultra-compact units typically support between 8 and 64 channels within a housing just a few centimeters wide, making them ideal for embedded or mobile test environments.
Each channel features a MEMS-based piezoresistive pressure sensor, which detects strain caused by applied pressure and converts it into an electrical signal. To preserve signal integrity and simplify system design, many miniature scanners include integrated analog-to-digital converters (ADCs), allowing them to deliver fully digitized pressure data directly to a host system.
These compact systems are optimized for high-speed, real-time pressure acquisition and are often used in demanding test setups where rapid data capture and tight synchronization are critical. With fast scan rates and synchronized channel sampling, they’re particularly well-suited for applications such as:
- On-vehicle testing: Mounted on race cars, aircraft, or drones to monitor pressure under real driving or flight conditions.
 - Wind tunnel model instrumentation: Installed inside aerodynamic scale models to capture surface pressure without disrupting airflow.
 - Rotating machinery or rotorcraft testing: Integrated into confined or rotating structures where full-size equipment is impractical.
 
Depending on the model, these scanners can operate as stand-alone measurement units or as part of a distributed system connected to a centralized controller via digital communication buses. Optional features may include Ethernet or CAN interfaces, temperature compensation, and sealed enclosures for protection in harsh or mobile environments.
Because of their minimal footprint, low mass, and robust signal quality, miniature pressure scanners are widely used for pressure mapping in complex systems where standard-sized sensors simply won’t fit. Their combination of precision, speed, and compact design makes them an essential tool in modern aerodynamic and transient pressure analysis.
                   

Explore Our Miniature Pressure Scanners
Intelligent Pressure Scanner Systems
Intelligent pressure scanners are advanced, all-in-one measurement systems that combine high-accuracy sensors, embedded electronics, and automated pneumatic control. These systems are engineered to deliver real-time, fully compensated pressure readings over digital interfaces like Ethernet—making them ideal for test environments that demand precision, reliability, and streamlined integration.
Each intelligent module typically contains 16 individual pressure sensors, along with built-in temperature sensors and onboard EEPROM memory. Calibration data—such as offset, gain, non-linearity, and temperature compensation coefficients—is stored at the factory and automatically applied at startup. This digital compensation process (often referred to as DTC, or Digital Temperature Compensation) ensures that every reading is corrected in real time, with output values presented in engineering units like psi or kPa.
       
      
Explore Our Intelligent Pressure Scanners
The scanner modules include internal multiplexers and signal processing circuits to manage sensor selection and apply the necessary corrections on the fly. Modules can be mixed and matched across pressure ranges and swapped out individually, allowing for flexible setups and easy maintenance in the field. A key feature of these systems is their integrated pneumatic manifold, which supports automated RUN, CAL, and PURGE functions via onboard solenoid valves—eliminating the need for manual calibration and allowing for automated zeroing and flushing routines during testing.
Rack-mounted versions of these scanners bring additional scalability. A rack chassis can house multiple intelligent modules in a single enclosure, complete with built-in power distribution, Ethernet networking, and centralized pneumatic control. This format supports multi-point calibration inputs and simplifies large test setups such as those found in wind tunnels, propulsion test cells, and structural test rigs.

98RK, Rackmount Intelligent Pressure Scanners
The modular design and real-time network control also enable distributed pressure scanning architectures. Scanners can be connected across a network and controlled from a single interface, with synchronized data acquisition across all channels. Centralized software platforms manage scanner configuration, firmware updates, and health monitoring—offering a high degree of automation and ease of use for complex setups.
Pressure Scanner Interfaces and Large-Scale Systems
When multiple scanner modules are used in a test setup, interface systems are used to unify power, timing, and data communications. These interface units act as control hubs—delivering excitation power, synchronizing measurement cycles, and collecting digitized data from each connected module. The result is a clean, consolidated Ethernet output that contains fully timed and formatted pressure data from every channel in the system.
In many cases, interface systems are equipped with high-precision clocks and external trigger inputs to enable tightly synchronized sampling across all modules—an essential feature for measuring pressure dynamics in unsteady flow environments like rotating machinery, aeroacoustic testing, or flutter analysis.
Some interfaces are designed to support PTPv2 time synchronization and high-speed streaming for both absolute and differential pressure modes. They also handle operational tasks like port zeroing (purging), pressure reference selection, and fault detection. Depending on the configuration, users can scale these systems from just a few channels to well over a thousand—all while maintaining time alignment and real-time visibility.
This type of distributed architecture—often referred to in the industry as a networked scanner system—is widely used in wind tunnels, engine test stands, and aerospace labs throughout North America. With intelligent scanners and advanced interfaces working together, engineers can instrument complex models with hundreds of pressure taps while keeping installation simple, calibration automated, and data fully synchronized across all test points.
Wet Media, Voltage, and Temperature Scanners
Some testing environments involve more than dry air or inert gases. When liquid media like oil, fuel, or water is involved—or when additional variables like temperature and voltage need to be monitored—specialized multi-signal scanners are used. Wet media pressure scanners are built with isolated sensor construction and compatible fittings to safely handle liquid or saturated gas environments, without compromising accuracy or long-term reliability.
These systems often support multiple input types, enabling pressure, temperature, and voltage signals to be measured in parallel. This makes them especially valuable in complex setups such as engine test benches or fluid system diagnostics. Thermocouples, RTDs, and external transducers can be connected directly, with the scanner providing excitation and internal signal conditioning. The result is synchronized, engineering-unit data delivered over digital interfaces like Ethernet—streamlining both integration and analysis.
Examples of such systems include the FlightDaq-TL, which supports pressure, voltage, and temperature inputs with configurable excitation, and the 2432T, a high-channel-count thermocouple scanner designed for accurate cold junction compensation and networked data acquisition. These platforms demonstrate how modern scanner architecture can combine rugged construction with flexible measurement capabilities.
  
Explore Our Wet Pressure & Temp Scanners 
With sealed enclosures, onboard temperature compensation, and support for hybrid inputs, wet media and multi-signal scanners are well-suited for harsh or dynamic environments—whether that’s an outdoor flight test, a high-vibration engine bay, or an industrial process line.
Applications of Pressure Scanner Systems
Pressure scanner systems are essential in any environment where multiple pressure points need to be monitored simultaneously—with precision, speed, and minimal complexity. Their ability to deliver synchronized, high-resolution measurements across many channels makes them valuable in a wide range of industries and research environments.
- Aerospace & Wind Tunnel Testing: Originally developed for aerodynamic studies, pressure scanners are now standard tools in wind tunnel labs and flight testing. They allow hundreds of surface pressure taps to be measured in sync, providing detailed pressure distribution maps on aircraft models or full-scale vehicles. Systems like the 9216 and rackmount platforms are often used to monitor lift, drag, and unsteady flow effects in real time.
 - Automotive & Turbo-machinery Development: In engines and turbo systems, pressure scanners track pressure across intakes, exhausts, cooling galleries, and combustion stages. Their high channel density helps engineers map flow behavior and detect instabilities like surge or stall. Miniature scanners are especially valuable here for placement in confined or high-vibration spaces.
 - Industrial & Process Monitoring: Facilities such as power plants, fluid processing stations, or HVAC test labs use pressure scanners to monitor distributed systems—like pipelines, tanks, or large-scale air handling systems. Scanners simplify large-scale measurements by consolidating data into a unified, network-ready format that’s easy to integrate into control systems.
 - Research, Testing & Academia: In university labs and R&D settings, pressure scanners support a variety of experiments, from fluid mechanics to thermodynamic systems. Their flexibility, compact form factor, and ability to combine pressure with temperature or voltage measurements make them ideal for custom setups and exploratory research.
 
Whether it’s embedded inside a wind tunnel model or mounted to an industrial rig, the pressure scanner brings consistency, accuracy, and scalability to any test setup. Modern systems are designed to grow with evolving measurement needs—offering modular expansion, internal compensation, and the ability to operate as part of a distributed network. This makes them a practical and forward-compatible solution for engineers across industries.