Intelligent Pressure Scanners Information
Pressure Scanners
Pressure scanners are advanced instruments used for multi-channel pressure measurement across numerous test points simultaneously. They integrate multiple pressure sensors into a single device, enabling engineers to capture pressure data from many locations in real-time pressure monitoring and high-speed data acquisition scenarios. In essence, a pressure scanner functions as an array of pressure transducers combined with electronics that scan or read each sensor in quick succession (or in parallel) and output the collected data in engineering units. These systems are invaluable for applications where dozens or even hundreds of pressure readings are needed at once – eliminating the need for individual gauges or transducers and providing a compact, synchronized solution. Pressure scanners dramatically streamline complex pressure measurement tasks while maintaining high accuracy and consistency across all channels.
Designed for an audience of engineers and technical procurement teams, pressure scanners offer robust construction and reliable operation to meet demanding industrial and research applications. They are commonly used in wind tunnel testing, flight tests, engine development, industrial process monitoring, and any situation requiring precision pressure systems. Modern pressure scanners typically incorporate advanced sensor technologies and digital processing to ensure precise and reliable readings. They often feature built-in amplification and temperature compensation to account for sensor drift, and many offer Ethernet-based scanning interfaces for easy integration into data networks. This makes them ideal for professionals looking for efficient solutions to gather pressure data from multiple sources with minimal wiring and setup.
Pressure Sensor Technology in Pressure Scanners
At the heart of every pressure scanner is an array of pressure sensor elements. Most pressure scanners utilize piezoresistive strain gauge pressure sensors arranged in a Wheatstone bridge configuration. A Wheatstone bridge consists of four resistive elements connected in a diamond-like circuit, with two input terminals (for excitation voltage) and two output terminals (for the sensor signal).

Balanced Wheatstone Bridge with equal resistance and zero output voltage
When pressure is applied to a sensor’s elastic diaphragm, the embedded strain gauges stretch or compress, changing their electrical resistance. In a typical pressure transducer, four gauges are used: often two gauges experience tensile strain (increasing resistance) while the other two experience compressive strain (decreasing resistance). The Wheatstone bridge circuit converts these small resistance changes into a measurable output voltage. When the bridge is perfectly balanced (no pressure applied), the output is zero. As pressure causes an imbalance (due to the resistances changing), the bridge produces a differential voltage proportional to the applied pressure. This configuration is very sensitive; it allows small changes in resistance to be converted to an output voltage, translating mechanical pressure into an electrical signal.

Wheatstone Bridge and Strain Gauge Fundamentals
The Wheatstone bridge principle is a well-established method for transducer measurement. In a pressure scanner’s sensors, the Wheatstone bridge is typically formed by four piezoresistive strain gauges bonded to a thin diaphragm. When pressure deflects the diaphragm, two opposite gauges are stretched (increasing resistance) while the other two are compressed (decreasing resistance). The result is a bridge imbalance that yields a differential output voltage. This output is very small (often only a few millivolts) for full-scale pressure, so it requires amplification (addressed in the next section). The strain gauge behavior is characterized by the gauge factor of the material (how much resistance changes with strain) and by the quality of the bond to the diaphragm. Piezoresistive silicon strain gauges (common in modern scanners) exhibit a strong change in resistivity with strain, providing a robust signal. The Wheatstone bridge and strain gauges form the core sensing mechanism: pressure-induced strain produces proportional resistance changes, which the bridge circuit converts into an electrical signal that can be measured and recorded.

Piezoresistive strain gauge measurements are made using a Wheatstone bridge circuit
Signal Amplification and Conditioning
Because the raw output from a Wheatstone bridge pressure sensor is a low-level analog signal (typically in the millivolt range), pressure scanners include signal conditioning electronics to amplify and linearize this output. Sensor amplification is usually accomplished with precision instrumentation amplifiers or amplifier circuits located close to the sensor elements. By amplifying the bridge output, the scanner boosts the signal-to-noise ratio and produces a standardized voltage (or digital reading) that is easier to transmit and digitize.
Beyond amplification, the signal conditioning stage may include filtering (to reduce high-frequency noise or interference), offset adjustment (zeroing), and isolation amplifiers if needed. In multi-channel pressure scanners, maintaining consistency of amplification across all channels is important so that each sensor’s output is scaled identically. Older pressure scanner designs output analog voltages per channel, requiring external data acquisition systems to record them. Newer designs often digitize the signals internally (discussed later in the context of Ethernet-based scanners), but even in those cases, front-end amplification of the Wheatstone bridge output is critical. Overall, the amplification and conditioning circuits ensure that each sensor’s minute Wheatstone bridge signal is transformed into a robust, linear, and calibrated output that the scanner can use for further processing or output to the user.
Temperature Effects and Compensation Techniques
Challenges of Thermal Effects
Temperature variations pose a significant challenge to pressure sensor accuracy. Thermal effects cause errors through:
- Thermal expansion/contraction of the sensor’s mechanical structure (e.g., diaphragm).
 - Resistance changes in the Wheatstone Bridge’s arms due to the temperature coefficient of resistance (TCR).
 - Thermal variations in inter-bridge wiring, leading to imbalances.
 
These effects result in output drift, where the sensor’s output changes even if pressure remains constant, necessitating robust compensation techniques.
Conventional Compensation Methods
Early pressure scanners employed passive compensation methods to mitigate thermal errors:
- Material matching: Selecting strain gauges with thermal expansion coefficients matching the diaphragm material to minimize differential expansion.
 - Gauge factor matching: Ensuring the strain gauges’ sensitivity aligns with the mechanical properties of the substrate.
 - Uniform wiring: Using equal-length internal wires to maintain bridge balance.
 - Passive resistive components: Adding resistors with specific thermal characteristics to adjust the bridge’s output slope (full-scale output) and offset, counteracting thermal drift.
 

Advanced Compensation Techniques
Modern pressure scanners use active, digital compensation to achieve higher accuracy. Each sensor is characterized at multiple temperatures and pressures during factory calibration, generating correction coefficients for offset, span, non-linearity, and thermal drift. These coefficients are stored in an EEPROM (Electrically Erasable Programmable Read-Only Memory) within the sensor module. During operation, a microprocessor or signal conditioner reads the sensor’s temperature (via an integrated thermistor or diode) and applies the coefficients in real-time, a process known as Digital Temperature Compensation (DTC). This ensures stable, accurate readings across a wide temperature range without manual recalibration.
Five-Wire Pressure Sensor Configuration
An important advancement in pressure scanner technology is the five-wire sensor configuration, commonly called the "5th wire technique." While traditional Wheatstone bridge transducers have four wires, the five-wire setup introduces an additional connection for enhanced measurement and compensation capabilities.
This five-wire configuration has evolved progressively through various implementations, each offering increased sophistication and improved accuracy:
- Raw Signal Output with Temperature Measurement: In its basic form, the five-wire sensor provides raw, unamplified analog signals directly from the Wheatstone bridge. A separate temperature output signal is also provided. Users manually apply corrections to these signals externally, using measured temperature data to compensate for thermal drift in post-processing or in real-time.
 

- Amplified Signal with Optional Internal Correction: The next evolutionary step incorporates internal signal amplification and optional thermal and non-linearity corrections. Amplification improves signal stability and accuracy, while an integrated EEPROM stores calibration data, allowing internal corrections to be optionally applied, significantly reducing post-processing effort.
 

- Integrated Temperature Correction and EEPROM Calibration: Building upon the amplified configuration, this stage integrates a dedicated internal temperature sensor and utilizes EEPROM-stored calibration data actively. This setup automatically applies internal thermal corrections based on real-time temperature measurements, delivering a highly accurate, conditioned analog output.
 

- Multi-Sensor Amplified Setup with Manual Scaling: Designed for streamlined integration of multiple sensors into pressure scanning systems, this configuration provides amplified signals with preset gain and offset, calibrated directly into engineering units (e.g., psi, bar). It omits thermal correction, favoring simplicity and rapid implementation in multi-channel environments.
 

- Advanced Integration with Specialized Data Acquisition: The most sophisticated evolution is fully integrated with advanced data acquisition systems such as the Chell FlightDAQ-TL. It combines internal amplification, temperature compensation, and automatic EEPROM calibration data retrieval. The result is an optimized, self-correcting setup, ideal for precise applications like aerospace testing, where accurate, reliable pressure measurements are crucial.
 

Each step of this evolution demonstrates increasing complexity and capability, enhancing measurement accuracy, stability, and usability. The five-wire configuration, through its various forms, represents a versatile approach to improving the reliability of pressure scanning systems by allowing detailed calibration, direct temperature measurement, and integrated signal processing.
Multi-Channel Scanning Architecture
A key advantage of pressure scanners is their ability to manage multiple pressure channels simultaneously, making them highly efficient for complex testing environments. Multi-channel scanners generally consist of arrays of pressure sensors, typically arranged in modules of 16 sensors each, which can be expanded into larger 32-port or 64-port configurations.
These arrays operate by sequentially or simultaneously reading individual sensors using electronic multiplexers—components that rapidly switch between sensor outputs. Multiplexers connect sensor outputs to a common amplifier and digitizer system, significantly reducing wiring complexity and improving measurement synchronization.
Each sensor is individually characterized using precision reference pressures, resulting in unique calibration coefficients that correct sensor non-linearities and thermal effects. During testing, sensors dynamically apply these coefficients to compensate for changes in environmental conditions, particularly temperature variations. The incorporation of a fifth wire (5th wire technique) into sensor designs allows the direct measurement of sensor temperature, enabling real-time thermal drift correction.
       
                   
In typical operation, sensors are addressed using binary addressing schemes. For instance, 64-channel scanners utilize six binary inputs (2^6 = 64) to uniquely select and cycle through each sensor rapidly. This scanning process occurs at speeds fast enough that all pressure channels appear to be measured simultaneously, providing near real-time data collection.
Multiplexing and Digitization Integration
Modern multi-channel pressure scanners further enhance efficiency by integrating internal digitization and Ethernet data output capabilities. Systems such as the DTC Initium and FlightDAQ can connect multiple scanner modules (up to eight modules, either 32-port or 64-port). Each module digitizes sensor outputs using high-resolution analog-to-digital converters (ADCs) and processes them through embedded microprocessors. The digitized, compensated data is then communicated over Ethernet, enabling easy integration into networked data acquisition systems.
Advanced scanning architectures address the historical challenge of multiplexed sequential sampling by increasing scan rates and, in certain high-end systems, adopting simultaneous sampling across multiple channels. This ensures accurate, synchronized pressure readings even in dynamic testing scenarios with rapidly fluctuating pressures.
Multiple scanner modules can also be interconnected to expand measurement capabilities, ideal for extensive applications such as aerodynamic testing in wind tunnels. Centralized master controllers coordinate the operation, addressing, and data collection of all connected scanners, effectively operating as one unified high-precision instrument.

Digital Data Acquisition and Ethernet-Based Scanning
While early pressure scanners provided analog outputs or used serial communications, modern pressure scanners often include fully integrated digital data acquisition, turning them into intelligent standalone devices. In a digital pressure scanner, each sensor’s analog output is digitized by an internal high-speed ADC, and a microprocessor or FPGA controls the scanning and data formatting. This architecture allows the scanner to output engineering-unit pressure readings directly over a digital interface such as Ethernet or USB, rather than requiring the user to handle low-level analog signals. One of the most popular approaches today is Ethernet-based pressure scanning, where the scanner connects to a network and streams pressure data via TCP/IP.
Ethernet-based scanners offer significant advantages in multi-channel setups. They can transmit large amounts of data quickly, they simplify connectivity (standard network cables and switches can be used), and they allow multiple scanners to be easily synchronized and controlled from a central software interface. For example, some intelligent pressure scanners have a 10/100Base-T Ethernet port and use TCP/IP or UDP protocols to communicate with a host computer. This gives high data transfer rates and plug-and-play integration into existing network infrastructure. A single Ethernet-based scanner might stream dozens of channels of pressure at hundreds of samples per second each, and multiple scanners can be placed on the same network to scale up channel count. Time synchronization protocols (like IEEE 1588 PTP) can be employed in high-end systems so that data from different scanners is time-aligned.
Another benefit of digital scanners is that they often output data already in engineering units (e.g., psi, Pa, etc.), since the internal microprocessor applies the calibration factors. The user doesn’t have to do any conversion from counts or voltages – the scanner might directly provide, say, “101.325 kPa” as the reading for a channel. This is especially convenient for real-time pressure monitoring applications where engineers want to see meaningful values immediately. Modern scanners typically come with software or APIs for configuration, allowing the user to set things like sampling rate, channel zero offsets, pressure unit selection, and network settings. Data can often be retrieved in real-time for live monitoring, or logged to files for later analysis.
From a technical standpoint, moving to digital/Ethernet scanning required addressing how to maintain high speed and accuracy. Many designs incorporate high-performance ADCs (possibly one per channel in some units, or a few multiplexed ADCs as needed) and buffer memory to ensure no data is lost over the network. For instance, if eight 64-channel scanners are networked, the system might be handling data from up to 512 sensors. Efficient protocols and perhaps compression or binary data formats are used to handle this throughput. The scanner’s processor will also handle tasks like temperature compensation (using the EEPROM-stored coefficients as described earlier) in real time, so that the data leaving the scanner is fully corrected.
In essence, a state-of-the-art pressure scanner is both a sensor array and a data acquisition system in one box – truly an integrated precision pressure measurement system. This integration reduces the complexity for the end user: fewer external amplifiers, fewer separate ADC channels, and no need for external temperature correction routines. It also improves reliability (since the calibration data travels with the sensor and always gets applied by the on-board system correctly).
To illustrate, consider a use case: a wind tunnel model instrumented with 200 pressure taps distributed over the wings and fuselage. Using pressure scanners, an engineer might install, say, 4 scanners of 50 channels each, rather than 200 individual transducers. Each scanner might sit near the cluster of taps it serves to minimize tube lengths. The scanners connect via Ethernet to a central hub. The engineer can then read all pressures in real time on a computer, with each scanner delivering time-synchronized data. If needed, the scanners could be triggered simultaneously (some support hardware trigger or PTP time sync) so that all channels across all devices are sampled within the same milliseconds. This ability to get a complete pressure map of the model in one instant is incredibly powerful for aerodynamic analysis. It also simplifies procurement and maintenance – instead of calibrating 200 sensors individually, the scanners can be calibrated as units, and they often have quick field-replaceable sensor modules that the system recognizes automatically (thanks to the sensor’s EEPROM storing its calibration).
Types of Pressure Scanners
Pressure scanners come in several types, distinguished by their form factor, intelligence (built-in processing), interface modules, and media compatibility. Key categories include miniature scanners, intelligent scanners, dedicated scanner interfaces, and wet/wet pressure scanners (which also handle voltage/temperature inputs). The table below summarizes these types and their characteristics:
Miniature Pressure Scanners
Miniature pressure scanners are compact, lightweight systems designed for applications where space and weight constraints are critical. Despite their small footprint, these scanners offer multi-channel pressure measurement capabilities—typically supporting between 8 and 64 channels within a module that may be only a few centimeters in size.
Each channel is equipped with a high-precision MEMS (Micro-Electro-Mechanical Systems) pressure sensor, most commonly based on piezoresistive technology. These sensors detect pressure-induced strain and convert it into an electrical signal. To maintain accuracy and resolution in such small packages, miniature scanners often integrate onboard analog-to-digital converters (ADCs), allowing them to output digitized pressure readings directly. This digital output simplifies integration into data acquisition systems and reduces signal degradation associated with analog transmission.
Miniature pressure scanners are engineered for dynamic environments that require high-speed, real-time data collection. Their fast sampling rates and synchronized channel scanning make them well-suited for aerodynamic testing, transient event analysis, and in-vehicle pressure monitoring.
Typical use cases include:
- On-vehicle testing: Mounted on race cars, UAVs, or aircraft surfaces to measure local pressure in real-world conditions.
 - Scale model instrumentation: Embedded within wind tunnel models to measure distributed surface pressures without disturbing airflow.
 - Rotorcraft or turbomachinery testing: Installed in rotating frames or confined spaces where standard-sized equipment is not viable.
 
These scanners often support optional features like temperature compensation, Ethernet or CAN communication, and ruggedized housings for harsh environments. Depending on the model, miniature scanners may operate as standalone devices or interface with a central control unit via a digital bus, enabling deployment in distributed pressure measurement systems.
Their small size, minimal intrusion, and high precision make miniature pressure scanners indispensable tools for engineers conducting pressure mapping in challenging and space-limited test scenarios.
                   

Explore Our Miniature Pressure Scanners
Intelligent Pressure Scanners Systems
Intelligent pressure scanners represent the most advanced class of pressure measurement systems, combining precise sensor technology with embedded signal processing and integrated pneumatic control. These scanners are designed to deliver real-time, fully corrected pressure data over digital interfaces such as Ethernet, and are optimized for applications where accuracy, repeatability, and compact integration are critical.
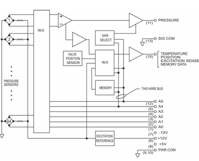
Each intelligent scanner typically includes 16 pressure sensors, with each sensor embedded in a compact cube-shaped module. These modules integrate not only the pressure sensing element but also an onboard temperature sensor and EEPROM memory containing factory-calibrated coefficients. When powered, these coefficients are automatically loaded to apply corrections for sensor non-linearity, offset, gain, and temperature effects (Digital Temperature Compensation or DTC). This results in highly accurate, engineering-unit pressure output under varying test conditions.
         

9216, Ethernet Intelligent Pressure Scanner
Intelligent scanners use a built-in multiplexer and compensation electronics to manage signal routing and correction. The sensor cubes can be mixed in terms of pressure range and replaced individually when required, enhancing modularity and field serviceability. A key feature of these systems is the integrated pneumatic manifold, which supports RUN, CALIBRATION, and PURGE modes. These functions are controlled via onboard solenoid valves and enable automated zeroing, span checks, and system flushing without manual intervention.
Rack-mount intelligent pressure scanners extend this architecture by housing multiple intelligent scanner modules in a centralized chassis. These systems include integrated power supplies, Ethernet switches, and centralized pneumatic routing. The chassis typically supports multiple calibration inputs, allowing each scanner to be calibrated to specific pressure ranges via internal or external references. This setup streamlines the management of large-scale testing environments such as wind tunnels or engine test cells.

98RK, Rackmount Intelligent Pressure Scanners
Additionally, these rack systems support remote module integration and control through Ethernet networks. Centralized software can communicate with each scanner, apply updates, monitor health status, and collect synchronized pressure data in real-time. This design enables scalable, high-precision data acquisition that is easy to configure and maintain.

Pressure Scanner Interfaces and Systems
In complex testing scenarios, users often deploy multiple scanner modules together as part of a larger pressure measurement system. Pressure scanner interface devices are the central hubs that tie these modules together. They supply the necessary excitation power to the scanners (for sensor bridges and electronics), coordinate the timing of measurements, and aggregate the data. For example, a scanner interface might allow multiple 16-channel scanner modules to be connected, providing a single Ethernet output that combines all channels with uniform timing. Such interfaces frequently include high-precision clocking or trigger features so that each pressure channel (across all connected modules) is sampled synchronously – crucial for accurate phase comparisons in unsteady aerodynamic tests. According to one manufacturer description, these interfaces offer “the latest intelligent pressure scanner accuracy and performance”, with some units being among the smallest of their kind and featuring PTPv2 timestamping to synchronize data and support for both absolute and differential pressure modes. In practice, this means an interface can acquire pressure data referenced to either a common ambient (absolute) or channel-to-channel differential, depending on the sensors used Using scanner interfaces, facilities have built very large channel-count systems – for instance, networking dozens of modules to achieve over 1000 channels of synchronized pressure measurement. In North America, many aerospace labs use such distributed pressure scanner systems (sometimes branded as “NetScanner” or similar) to equip big wind tunnel models or engine rigs with hundreds of pressure taps. The interface units handle chores like zero-calibration (purging or venting all ports to a reference), health monitoring, and communications, presenting the user with a unified, Ethernet-streamed dataset.
Wet Media, Temperature, and Multi-Signal Scanners
Most standard pressure scanners are built for dry gases (air or inert gas) and can be damaged or mis-calibrated by liquids or corrosive fluids. Wet/wet pressure scanners are specialized to measure liquid pressures (or gas in wet conditions) by using sensors with appropriate isolation (e.g. oil-filled diaphragms, stainless steel wetted parts). These scanners often have more robust port fittings (such as 1/8″ NPT or compression fittings) to connect to liquid pressure lines. An example is a 16-channel scanner designed for liquid fuel or hydraulic pressures, which might use connectors and measure up to, say, 500 psi on each channel. In addition to pressure, many wet-media scanner systems also incorporate inputs for other variables like voltage and temperature, effectively functioning as hybrid data acquisition units. For instance, a module may offer high-accuracy pressure channels alongside thermocouple inputs and general analog voltage inputs. These channels come with configurable excitation sources to power external transducers (e.g. providing the constant current or voltage excitation needed for pressure transducers and strain gauges, or supplying reference currents for RTD temperature sensors). The data from all sensor types is then digitized and output together (often via Ethernet) for convenience. Temperature compensation is as important for wet pressure scanners as for dry ones – they typically include calibration for the pressure sensors across the operating temperature range, and may also linearize thermocouple readings or other sensor outputs.
With robust environmental sealing and construction, these scanners suit applications like industrial process monitoring, engine test stands (measuring oil/fuel pressures plus temperatures), and even flight tests where external conditions may expose the equipment to weather.
Applications and Advantages of Pressure Scanners
Pressure scanners are used wherever there is a need to measure multiple pressure points simultaneously with precision and efficiency. Some of the key application areas include:
- Aerospace and Wind Tunnels: Pressure scanners were originally developed for aerodynamic testing. In wind tunnel experiments, models of aircraft or spacecraft are instrumented with dozens or hundreds of pressure taps on wings, control surfaces, and fuselage to measure pressure distribution. Scanners allow these taps to be read concurrently, providing real-time pressure maps that help in understanding lift, drag, and flow characteristics. Flight testing of aircraft also employs pressure scanner systems (sometimes mounted in flight or in test rigs) to capture data like surface pressures or inlet/outlet pressures in engine systems under various conditions. The ability of scanners to give real-time pressure monitoring across an array of points is crucial for capturing dynamic events (e.g., shock movements, turbulence) in aerospace tests.
 - Automotive and Turbo-machinery: In engine development (both aviation and automotive), pressure scanners monitor parameters such as intake and exhaust pressures at multiple locations, coolant or oil pressure at various galleries, or cylinder pressure via probe systems. For turbo-machinery (like gas turbines, compressors, turbochargers), multi-point pressure measurement is needed to map performance and identify instabilities (surge, stall). Pressure scanners, with their high channel counts, can instrument an entire compressor stage or an array of cylinders in a single test setup. This provides a comprehensive view of the system’s pressure profile under different loads and speeds.
 - Industrial and Process Monitoring: In certain industrial processes – for example, chemical plants, wind turbine testing, or building HVAC balancing – there may be a requirement to measure many pressures (vacuum lines, gas flows, environmental pressures) concurrently. While not as common as in aerospace, pressure scanners can be employed in large-scale monitoring where centralizing data is beneficial. They have been used in facility monitoring, such as measuring pressure at many points in a distribution pipeline or tank farm. The scanner’s ability to output data in engineering units over Ethernet makes it straightforward to integrate into plant monitoring systems.
 - Research and Academia: Universities and research institutions use pressure scanners in experimental setups ranging from fluid dynamics research to biomechanics (for instance, measuring pressure at multiple points in a hydraulic system or even across a large array of sensors in a pressure-sensitive mat). The compactness of scanners and their flexibility (with some models being very small, allowing placement close to test article) support innovative research setups.
 
The advantages of using pressure scanners in these applications are clear. They provide a centralized, coordinated measurement that ensures all pressure readings are taken under the same conditions and time frame, which improves the quality of data correlation. They also significantly reduce wiring and tubing complexity – one device with a network cable can replace dozens of separate transducers and their individual signal cables. Calibration is more efficient, as the scanner can be calibrated as a system (and as noted, many have built-in self-calibration routines). For procurement teams, buying an integrated scanner system can often be more cost-effective and simpler for long-term maintenance than assembling an equivalent capability from many discrete sensors.
From a precision standpoint, pressure scanners deliver high accuracy due to factory calibration and continuous compensation. These precision pressure systems often achieve accuracy on par with standalone laboratory transducers, even while handling many channels. For example, the scanner will compensate for temperature and linearity errors internally, so the user sees stable readings across ambient temperature swings and over time. Many scanners guarantee accuracy to within a fraction of full scale (after compensation) and excellent repeatability channel-to-channel.
In terms of real-time monitoring, pressure scanners excel. Data from all channels can be visualized in real time, enabling operators to make quick decisions. If one channel starts to behave unexpectedly (indicating a possible issue like a blockage or leak in that line), it can be spotted immediately in the context of all other channels. This holistic view is something only a multi-channel system can provide.
Finally, the scalability and networkability of modern pressure scanners make them future-proof for growing needs. Users can start with a smaller system (say a 16-channel scanner) and later expand by adding more modules that the existing infrastructure can accommodate, rather than overhauling the entire setup. Up to eight or more scanners can often be daisy-chained or networked and controlled together as one system, which means extremely large channel counts (hundreds of points) are manageable without a proportional explosion in complexity.